信息来源: 时间:2021-4-14
MOS晶体管斩波器放大电路一般有图2.126(a)所示的结构。为了去除叠加在输入信号的市电频率噪声和其它高频噪声,在输入端可加接低通滤波器。经斩波器调制的信号由交流放大器放大后,用同步检波电路进行检波,再经低通滤波器平滑后输出。
一般为了进一步改善整体的非线性和稳定性,往往采用图2.126(b)和(c)所示的加负反馈的方法。

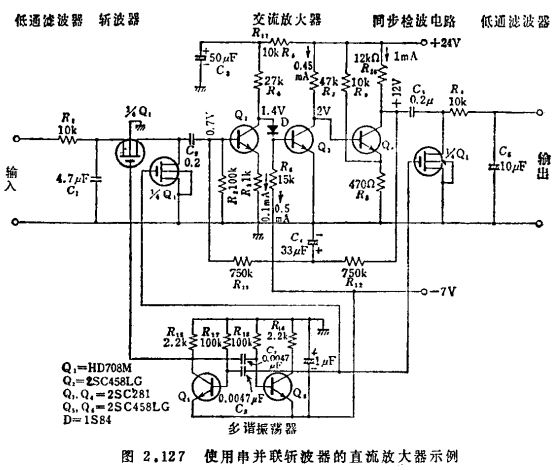
图2.127是具体电路。R1、C1构成输入端的低通滤波器。在包含四只MOS晶体管的集成电路器件HD708中,斩波器用其中的两只管子,另一只管子用作同步检波开关。Q2~Q4是直流耦合型交流放大器。初级Q2的集电极电压为1.4V,通过二极管D与Q3的基极耦合。MOS晶体管斩波器放大电路。由Q4的集电极经R12、R13向Q2基极加直流负反馈,以使工作点稳定。反馈回路的交流成分经C4被旁路掉,所以在调制频带内加不上负反馈。Q5、Q6是驱动斩波器和同步检波开关的多谐振荡器,驱动电压为1.5kHz。HD708的夹断电压约为-2~-5V,所以0~-7V的驱动电压是足够的。表2.15列出这种电路的性能。输出阻抗高达20kΩ,所以根据情况输出端可加接发射极跟随器。

图2.128是使用并联型斩波器的例子。在这里,同步检波的后面连接由Q5~Q7构成的直流耦合电路,输出电阻降至0.5kQ,同时将最大输出电压改善到10V以上。整个电路的直流增益为100dB。MOS晶体管斩波器放大电路。接在输入端的二极管D1,用于对最大输入电压提供保护。另外,斩波器放大电路本身的频带宽度主要受同步检波后面的低通滤波器(R2、R3、C3)的制约,此点可用由输入端接到Q6基极的耦合电容,即用称为正向馈通方式的耦合方法得到改善,在频带的高频端实现提升(参见图2.129)。


图2.130是供测量10-10~10-12A的弱电流之用的复合型直流放大电路的设计。为了提高两个交流放大电路的输入阻抗,初级采用结型场效应晶体管,次级采用双极型集成电路运算放大器HA1303M。表2.16列出复合型直流放大电路的性能。偏移电流是斩波器的抽运电流和尖峰电流之和,数值在10-9A以下;偏移电流的变化部分呈电流性漂移,数值在2×10-12A/℃以下。因此,如在输入端对偏移电流进行补偿,就可稳定地检测2×10-12A左右的弱电流。MOS晶体管斩波器放大电路。如在2.2.4节所述,为了检测弱电流,可用由MOS场效应晶体管构成的直流耦合放大电路。但为了避免启动时的和随时间的电压性漂移,以及为了提高检测灵敏度,须提高检测电阻。对1×10-12A的检波灵敏度,负反馈电阻R应取在1×1010Ω以上。另一方面,由于频带宽度随Rf的增高而按比例地变窄,为了实现宽频带化就要降低Rf。图2.130的电路就是出于此种目的将Rf降低到1×109,以尽量提高MOS晶体管斩波器的性能。
联系方式:邹先生
联系电话:0755-83888366-8022
手机:18123972950
QQ:2880195519
联系地址:深圳市福田区车公庙天安数码城天吉大厦CD座5C1
请搜微信公众号:“KIA半导体”或扫一扫下图“关注”官方微信公众号
请“关注”官方微信公众号:提供 MOS管 技术帮助

